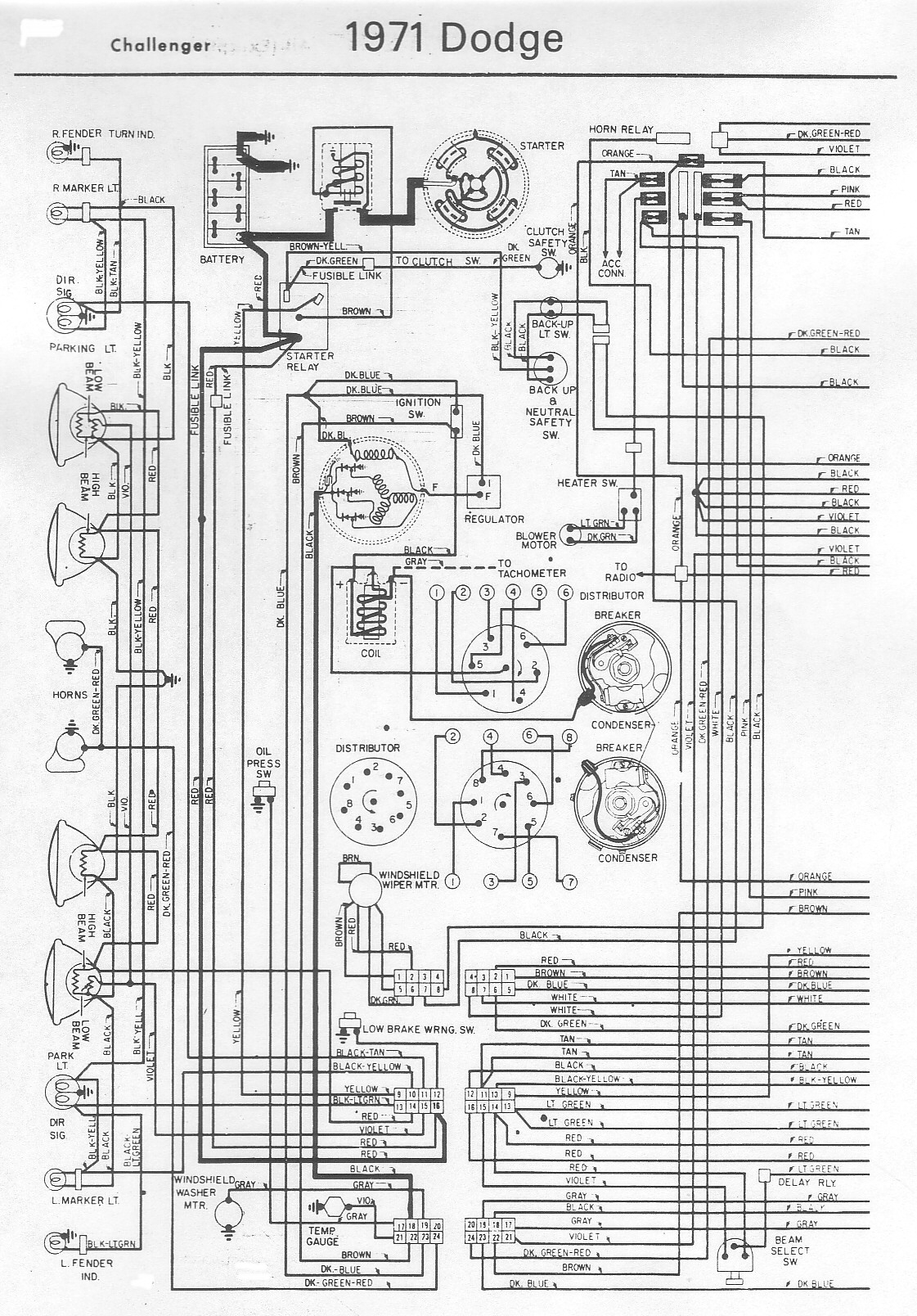
Voici 2 documents JPEG qui pourront vous être utiles si vous recherchez des informations sur le schéma électrique de votre Dodge Challenger 1971. Cliquez sur les images ci-dessous pour plus de détails.
Schéma électrique Dodge Challenger 1971
Voici 2 documents JPEG qui pourront vous être utiles si vous recherchez des informations sur le schéma électrique de votre Dodge Challenger 1971. Cliquez sur les images ci-dessous pour plus de détails.