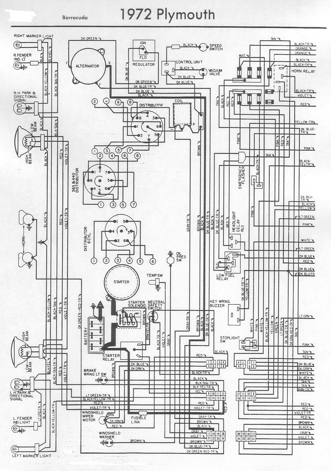
Voici 2 documents JPEG qui pourront vous être utiles si vous recherchez des informations sur le schéma électrique de votre Plymouth Barracuda 1972. Cliquez sur les images ci-dessous pour plus de détails.
Schéma électrique Plymouth Barracuda 1972
Voici 2 documents JPEG qui pourront vous être utiles si vous recherchez des informations sur le schéma électrique de votre Plymouth Barracuda 1972. Cliquez sur les images ci-dessous pour plus de détails.